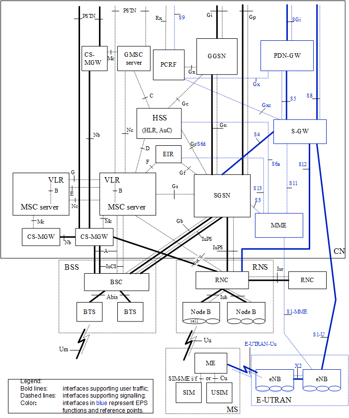
(下图为Basic Configuration of a 3GPP Access PLMN supporting CS and PS services (using GPRS and EPS) and interfaces,蓝色的框图和接口都是属于LTE的)首先描述了E-UTRAN(LTE)网络架构参考模型,给出当前3GPP中描述的整体网络架构,包括2G、3G和4G;然后是介绍E-UTRAN(LTE)中的网元及其功能。说明:文中的图片参考的是3GPP版本12的规范文档。
一、LTE网络架构模型
1.非漫游架构
非漫游架构有两种参考模型,这两种模型的区别:S-GW和P-GW是否是一个物理节点。
(上图为Non-roaming architecture for 3GPP accesse,S-GW和P-GW是分离的物理节点,通过S5接口连接)
(上图为Non-roaming architecture for 3GPP accesses. Single gateway configuration option,S-GW和P-GW是一个网元)
2.漫游架构
漫游架构有三种参考模型,其中第1种是本地路由业务,P-GW位于本地网络侧;第2和第3种是非本地路由业务,P-GW位于访问网络侧。第2与第3种的区别是AF(Application Function)在哪一侧。
(上图为Roaming architecture for 3GPP accesses. Home routed traffic,P-GW位于HPLMN侧)
(上图为Roaming architecture for local breakout, with home operator’s application functions only,P-GW位于VPLMN侧,同时AF功能在HPLMN侧,即H-PCRF通过Rx接口连接本地运营商的IP服务)
(上图为Roaming architecture for local breakout, with visited operator’s application functions only,P-GW位于VPLMN侧,同时AF功能在VPLMN侧,即V-PCRF通过Rx接口连接访问地运营商的IP服务)
二、LTE网元及其功能
1.E-UTRAN 接入网(AN)
在3G(The 3rd Generation Mobile Communications,第三代移动通信)网络中,接入网部分叫作UTRAN(Universal Terrestrial Radio Access Network,通用陆地无线接入网)。在LTE(Long Term Evolution,长期演进)网络中,因为演进关系,所以将接入网部分称为E-UTRAN(Evolved Universal Terrestrial Radio Access Network,演进的通用陆地无线接入网)。
UTRAN(UMTS Terrestrial Radio Access Network)是UMTS的无线接入网(URAN)。UTRAN 允许使用者设备(UE)与核心网(CN)彼此沟通。UTRAN 内含基台(BS),被称为 Node Bs, 与 Radio Network Controllers (RNC)。Core Network (CN)是HLR,3G-SGSN和GGSN 组成。 
(上图为 UTRAN Architecture,对比E-UTRAN和UTRAN可知,eNodeB除了具有原来3G网络中NodeB的功能外,还承担了原有RNC(Radio Network Controller,无线网络控制器)的大部分的功能)

(上图为E-UTRAN Architecture,E-UTRAN由多个eNodeB(Evolved NodeB,演进的NodeB)组成,eNodeB之间通过X2接口彼此互联,eNodeB与EPC之间通过S1接口)

(上图为LTE无线网络的功能与层次结构) 上图右边描述的是核心网三大网元的功能,比如MME主要的功能是鉴权、寻呼、位置更新和切换;S-GW的主要功能是移动性的锚点,也就是中转站;P-GW的主要功能是IP地址的分配以及分组数据包的过滤。上图左边介绍了无线网络的功能与层次结构,无线网络的功能包括:
- 小区间无线资源的管理
- 无线承载的控制;
- 连接态移动性管理(切换);
- 无线准入控制;
- eNodeB测量包括的配置与发送;
- 动态资源调度;
2.E-UTRAN 核心网(CN)
E-UTRAN核心网也称为EPC(Evolved Packet Core),EPC主要包含了如下五大网元。
- MME(Mobility Management Entity,移动性管理实体):这是EPC中主要的网元,从名称上就可以看到,MME负责管理和控制,相当于班长。
- S-GW(Serving GateWay,业务网关):这也是EPC的主要网元,负责处理业务流。
- P-GW(PDN GateWay,PDN网关):这也是EPC的主要网元,负责也PDN接口。所为PDN(Packet Data Network,分组数据网),通常指Internet。
- HSS(Home Subscribers Server,归属用户服务器):这是HLR的升级,但是作用和HLR一样,负责存储用户的关键信息。
- PCRF(Policy and Charging Rules Function,策略以及计费规则功能):这是用来控制服务质量Qos的网元。
2.1 MME
MMS就是SGSN的控制面,负责处理用户业务的信令,用来完成移动用户的管理,并且与eNodeB、HSS和SGW进行交互。MME与HSS通过S6a接口连接,与SGW通过S11连接,而与基站eNodeB通过S1-MME接口连接,这些接口都是基于IP协议的。
主要功能:
- 用户鉴权:这是移动通信系统最基本的功能,本功能需要与HSS交互。
- 移动性管理(寻呼、切换):是移动通信系统最基本的功能。
- 漫游控制:当漫游用户接入系统后,MME需要访问漫游用户所属的HSS,从而得到该用户的信息。
- 网关选择:MME下会连接多个SGW,用户业务选择哪个SGW,由MME来控制。
- 承载管理:承载是WCDMA引入的概念,对应用户数据流。承载管理涉及承载的建立、释放等工作。
- TA列表管理:TA(Tracking Area,跟踪区)是LTE中引入的新术语,类似于WCDMA和GSM中系统的路由区RA,当终端离开所属TA,就需要TA更新。在LTE系统中,eNodeB可以属于多个TA,同样终端也可以归属于多个TA,这样就为LTE系统带来了更多的灵活性。
2.2 Serving GW(S-GW)
S-GW的功能与MME相呼应。简单地说,SGW就是SGSN的业务面,负责处理用户的业务,用来完成移动数据业务的承载。并且与eNodeB、MME和P-GW等设备进行交互。其中,S-GW与MME通过S11接口连接,与PGW通过S5或S8接口连接(在漫游业务处理中区分),而与基站eNodeB通过S1-U接口连接,这些接口都是基于IP协议的。 S-GW的主要功能有:
- 漫游是分组核心网的接入
- LTE系统内部移动性的锚点;
- 空闲状态时缓存下行数据:对于闲置状态的UE,S-GW则是下行数据路径的终点,并且在下行数据到达时触发寻呼UE。
- 数据包路由和转发:S-GW负责用户数据包的路由和转发,同时也负责UE在eNodeB之间和LTE与其他3GPP技术之间移动时的用户面数据交换(通过端接的S4接口和完成2G/3G系统与P-GW之间的中继)。S-GW管理和存储UE的上下文,例如IP承载服务的参数,网络内部的路由信息。
- 计费;
- 合法监听:在合法监听的情况下,它还完成用户传输信息的复制。
2.3 PDN GW(P-GW)
P-GW的功能非常类似GGSN,负责与Internet的接口,并且与PCRF和P-GW等设备进行交互。其中,P-GW与S-GW通过S5或S8接口连接,与PCRF通过Gx接口连接,与PDN通过SGi接口连接,这些接口都是基于IP协议的。P-GW不会直接与基站eNodeB打交道。 PGW的主要功能有:
- 外网互联的接入点;
- UE动态IP地址的分配;
- 数据包路由和转发;
- 计费;
- 策略控制执行(PCEF);
- 合法监听;
P-GW的还有一个关键作用的是作为数据交换的核心组件,承载3GPP和非3GPP网络之间的数据交换,如与WiMAX和3GPP2(CDMA1X和EVDO)网络。
2.4 SGSN
业务GPRS支撑节点(Serving GPRS Support Node,简称:SGSN)负责在它的地理位置服务区域内从移动台接收或向其发送数据包。它的任务包括数据包路由和传输、可移动性管理(mobility management,附着/分离和位置管理)、逻辑链路管理(logical link management)以及鉴权和计费功能。SGSN的位置寄存器存储所有在它上面注册的GPRS用户的位置信息(例如,当前蜂窝、当前VLR)和用户概要(例如IMSI、包数据网络中所使用的地址)。在LTE中,SGSN功能工作在MME中。
2.5 PCRF
PCRF是策略和计费控制单元。PCRF功能中更详细的描述在TS23.203中。在非漫游的情况下,只存在一个单一的PCRF与一种UE的IP-CAN会话相关联的HPLMN。PCRF有Rx接口和Gx接口。漫游场景中,一个UE的IP-CAN会话相关联的可能有两个PCRFs:H-PCRF和V-PCRF。
Home PCRF(H-PCRF)
Visited PCRF(V-PCRF)
2.6 HSS
HSS(Home Subscriber Server)是一个中央数据库,包含与用户相关的信息和订阅相关的信息。HSS的功能包括:移动性管理,呼叫和会话建立的支持,用户认证和访问授权。HSS基于pre-Rel-4归属位置寄存器(pre-Rel-4 HLR)和认证中心(AUC)。
参考链接
- 3GPP TS 23.401:“General Packet Radio Service (GPRS) enhancements for Evolved Universal Terrestrial Radio Access Network (E-UTRAN) access”.
- 3GPP TS 36.401: “Evolved Universal Terrestrial Radio Access Network (E-UTRAN); Architecture description”.
- 《LTE教程:原理与实现》孙宇彤
- http://blog.csdn.net/wangzhiyu1980/article/category/1182337
- LTE网格架构简介